服務熱線
136-7911-1256
產品簡介:
非金屬柔性補償器又叫非金屬織物補償器,結構:構成其工作主體的彈性元件是非金屬材質,通常是纖維織物,所以又稱織物補償器(膨脹節、伸縮節)。 非金屬柔性補償器用途:非金屬柔性補償器可補償軸向、橫向、角向,具有無推力、簡化支座設計、耐腐蝕、耐高溫、消聲減振等特點,特別適用于熱風管道及煙塵管道。
銷售熱線:
13679111256
產品介紹
名稱:非金屬柔性補償器
非金屬柔性補償器又叫非金屬織物補償器,結構:構成其工作主體的彈性元件是非金屬材質,通常是纖維織物,所以又稱織物補償器(膨脹節、伸縮節)。
非金屬柔性補償器用途:非金屬柔性補償器可補償軸向、橫向、角向,具有無推力、簡化支座設計、耐腐蝕、耐高溫、消聲減振等特點,特別適用于熱風管道及煙塵管道。
非金屬柔性補償器連接方式:1、法蘭連接2、接管連接
非金屬柔性補償器類型:1、直筒型 2、復式 3、角向型 4、方型 一、
產品特點
非金屬柔性補償器特點:
1、補償熱膨脹:可以補償多方向,大大優于只能單式補償的非金屬補償器。
2、補償安裝誤差:由于管道連接過程中,系統誤差再所難免,纖維補償器較好的補償了安裝誤差。
3、消聲減振:纖維織物、保溫棉體本身具有吸聲、隔震動傳遞的功能,能有效的減少鍋爐、風機等系統的噪聲和震動。
4、無反推力:由于主體材料為纖維織物,無力的傳遞。用纖維補償器可簡化設計,避免使用大的支座,節省大量的材料和勞動力。
5、良好的耐高溫、耐腐蝕性:選用的氟塑料、有機硅材料具有較好的耐高溫和耐腐蝕性能。 6、密封性能好:有比較完善的生產裝配系統,纖維補償器可保證無泄露。
7、體輕、結構簡單、安裝維修方便。
8、價格低于金屬補償器、質量優于進口產品,價格是進口產品的1/2——1/5
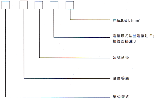
二、型號示例:

例:(1)FXDA4500×4000F400 表示方形非金屬補償器,長期工作≤100℃,內壁為4500×4000mm,法蘭連接,產品長度400mm
(2)YXDB800F250 表示圓形非金屬補償器,長期工作≤200℃,內徑為DN800mm,法蘭連接的補償器,長度為250mm
產品性能



上一篇:
雙波補償器(圓形)下一篇:
XB型風道纖維織物補償器(圓形)聯系人: 李經理
電話: 13679111256
QQ:603033916
座機: 02983331833
地址: 西安市未央區大明宮北辰五金批發基地1區7排11-14號
掃一掃關注我們